UV固化冷水改造
我公司使用的赛鲁迪凹印机配备了深圳市邦钰机电设备有限公司的BY系列无极调光UV固化系统,但在使用过程中我们发现,当天气炎热,生产产品需要两个印刷色组的UV装置功率全开时,会出现UV固化效果不稳定的问题,严重时UV光油还会倒粘在导纸辊上,擦伤印刷产品表面,操作人员不得不停机进行处理,既影响了生产进度,又影响了产品质量。
为了解决上述问题,我公司对UV固化系统水冷管路进行了改造,现将改造过程分享给大家。
原因分析
我公司通过和厂家技术人员的探讨分析,找到了问题产生的原因,即UV固化系统冷却装置的制冷能力不足。当UV装置的功率未全开,或者周边环境温度≤30℃时,冷却装置的制冷能力尚可满足UV灯罩的降温要求;但在夏秋炎热天气,UV装置的功率开至100%时,问题就暴露出来了。
经核查,现配备的风冷式制冷机的冷冻能力为37965Kcal/h,需要的冷却水流量为9m?/h,生产工艺要求UV冷却循环水进水温度为26.8℃,当开启两组印刷色组UV装置时,UV冷却循环水回水温度约为32.2℃。
制冷量测算公式为:制冷量(Kcal/h) =冷却水流量(L/S)×4.187×温差(℃)。其中:1L/S=3.6m?/h,1L(水)=1kg,1kJ/s=1kW,1kW=859.8Kcal/h。
达到工艺要求所需制冷量为:
9÷3.6(L/S)×4.187kJ/(kg?℃)×5.4℃≈56.53kW≈48604Kcal/h。
制冷量缺口:48604-37965=10639(Kcal/h)。
因此,必须通过技术改造来彻底解决UV固化系统冷却装置制冷能力不足的问题。
确定改造方案
经过研究,有两个改造方案可供选择,方案一是再增加一台风冷式制冷机,与原制冷机一起串联使用;方案二是利用凹印机工艺空调的制冷余量,加装板式换热器来进行热交换,对UV固化系统冷却循环水进行再降温,分担原制冷机的制冷量缺口。
方案一需要再购买一台风冷式制冷机,但设备占地面积较大,购买费用较高,约需8万元,后期还要投入维护和保养费用;方案二结构简单,只需在原管路上稍作改动,增加一个板式换热器即可,只要几千元的投入,但要考虑凹印机工艺空调的制冷余量是否足够。
赛鲁迪凹印机工艺空调的工作原理是把冷水排到水池,再泵送到印刷单元的冷却辊,给印刷烘干后的纸张降温。工艺冷却水的工作出水温度为10℃,与工艺要求的上限14℃相比有4℃的余量,工艺冷却系统的额定水量为13.7m?/h,则工艺空调制冷余量为:13.7÷3.6(L/S)×4.187kJ/(kg?℃)×4℃≈63.74kW≈54804Kcal/h。
经测算,工艺空调制冷余量远远大于UV固化系统制冷量缺口,因此按照经济适用的原则,确定方案二作为改造方案。
方案实施
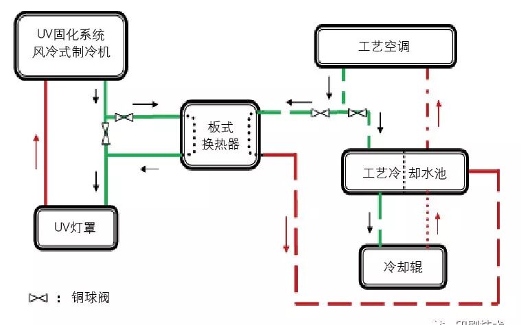
根据热交换的参数要求,确定板式换热器的型号为BR0.1型板式换热器,换热面积4m?,设计压力1.0MPa。按照管路连接示意图(见图1)所示,在工艺空调冷却水出口安装三通接头,分支管路上分别安装铜球阀,其中一路连接原管路,另一路连接板式换热器的制冷端口,将制冷后的冷却水分流一部分至板式换热器,作为板式换热器的制冷剂;同样,UV固化系统水冷管路出口也安装三通接头,分支管路上也安装铜球阀,将UV冷却循环水全部引流至板式换热器中进行热交换,与原风冷式制冷机一起降低UV冷却循环水的温度。当铜球阀至板式换热器一路关闭时,UV固化系统冷却管路可恢复原状。管路改造后通过调节制冷端铜球阀开度来控制工艺冷却水的流量,可使板式换热器达到理想的工作状态。图2为板式换热器连接图。

图1 管路连接示意图

图2?板式换热器连接图
改造效果
UV固化系统水冷管路经改造后,实现了降低UV冷却循环水温度的目的,在夏季极端高温天气且100%功率开启两个印刷色组UV固化系统时,UV冷却循环水温度都能满足工艺要求的26.8℃。在近一年的生产使用中,没有再出现因UV冷却循环水温度偏高而影响印刷质量的情况,问题得到了有效解决。


